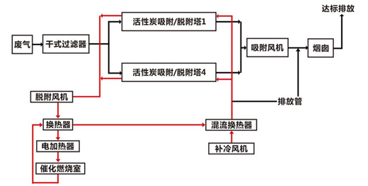
系統說明:1.干式過濾應嚴格按照設計。2.分析污染物成分避免活性炭沸石中毒堵塞。3.安裝裝置應全面可靠。
主要利用活性炭沸石吸附廢氣中的有機污染物,濃縮后的廢氣經由催化劑催化燃燒。一共2條凈化通路,1為沸石吸附排放;
2為濃縮裂解凈化排放。
系統為固定床吸附+催化燃燒。主要由預處理裝置、活性炭沸石固定床、CO、安全裝置、風機煙囪等組成。

版權所有:蘇州眾清環保科技有限公司 電話:195-2277-3668
地址:蘇州市工業園區宏海大廈1幢2003室 技術支持:蘇州眾清環保科技有限公司 [蘇州眾清環保科技有限公司] ICP備案編號:蘇ICP備16061693號-1